Электронные каталоги
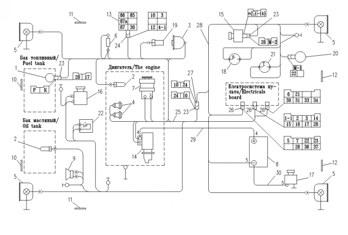
Запчасти для Амкодор 6223 в узле "Электросистема" в разрезе схемы №13-925
Другие узлы:
- Адаптер
- Бак
- Блок рычагов
- Валец
- Гидросистема
- Гидроцилиндр
- Дверка
- Колодка
- Место рабочее
- Облицовка
- Пробка
- Система орошения
- Скребок
- Управление
- Установка баков
- Установка гидроаппаратов
- Установка силовая
- Шарнир
- Электросистема
- Электросистема пульта
Возможно, Вас заинтересует: